
日前豐田發布了2016版普銳斯的消息。普銳斯自從1997年登場至今,已經成了汽車新能源領域的保留節目,電驅模式下續航等方面改進也基本在公眾預料之中。

不過在新普銳斯的光環下,豐田其實還有一個大手筆——他們的燃料電池汽車Mirai FCV(Mirai即日語“未來”,FCV指的則是“燃料電池車”Fuel Cell Vehicle)也即將在十月份投產。如果不算之前本田小批量生產的FCX Clarity(下圖)外,這是第一款批量生產的燃料電池乘用車。

在今年年初的美國拉斯維加斯消費電子展(CES)上,豐田大張旗鼓地發布了量產型的Mirai,還請來多個科技媒體和物理學家以及科普界名人加來道雄(Michio Kaku)為其站臺?,F場氣氛一片歡騰,幾乎讓人覺得已經一只腳踏入了未來。以機械可靠性著稱、又是汽車新能源領域資歷最老廠商之一的豐田,再加上一群經常給你做科普的媒體和科學家,怎么會有錯呢?而且發布會上豐田還宣布免費共享自己在燃料電池領域的5600項專利,以及和美國地方政府的氫氣加油站合作項目,給人的感覺完全是他們已經勝券在握。
說實話汽車作為一個百年產業,現在即使要搞點大新聞也沒那么容易。如果讓你說今年汽車界的頭號丑聞是什么,你可能會說是游俠,也可能會說是上期提到的黑客事件。但這兩者一個是從不開眼的VC手里搞了1000多萬的小打小鬧,另一個則是汽車工業進入互聯網時代必交的學費。相比之下,豐田的燃料電池汽車真是玩得太大了。

鑒于你可能并不了解燃料電池的原理,且容我簡要介紹一下。燃料電池其實并不是燒氫氣,而是讓氫氣經過含有催化劑的質子交換膜,在這里氫與外界吸入的氧結合,釋放出電子。排出水蒸氣?,F在的技術已經可以做到以較低的價格,制作出可以長期使用的交換膜。按豐田自己的說法,現在的生產成本已經比他們剛涉足這領域研究時低了90%多。

而且就像前文提到的,這個過程惟一的排放就是純凈水。同時氫是宇宙中存在最廣泛的元素,連太陽主要都是由氫做的。氫進水出,似乎是無懈可擊的環保解決方案。事實上豐田也一直在強調這一點。如果你看過他們的官方介紹視頻就會發現,整個視頻的主要內容就是他們強調把氫進水出的燃料電池用在了電驅車上,氫進水出很重要所以我們要再說一遍,為了防止你沒注意到我們還要再說一遍…
但他們沒告訴你的是:氫氣從哪來——我知道自然界到處都是氫元素,但除了恒星內部外,沒有哪里是有大量氫氣存在的。燃料電池也不是隨便拿什么含氫元素的東西就能驅動。

因為豐田對此避而不談,所以只好由冷談來告訴你:現階段工業級別的制氫技術,效率普遍都非常低,而且往往會在制氫過程中就產生碳排放——這可比豐田所說的氫進水出麻煩多了。

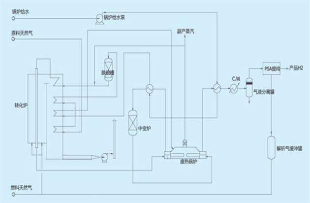
以目前成本最低的蒸汽甲烷重整法(SMR)為例,天然氣和水蒸氣加熱到1100°C,配合金屬催化劑會生成氫氣和一氧化碳。這種方法生產過程中就會耗費大量的熱能,而且生成的一氧化碳不利用就是有毒氣體,利用了就成了溫室氣體二氧化碳。
而且,有天然氣直接燒不就完了,費那事干嘛?
不直接涉及溫室氣體排放的手段則有生物生成和太陽能/電能分解水等方法,如你所見,前者遠沒有沼氣方便,后者則不如用電直接去驅動車。而且當代的燃料電池最高轉化效率在60%左右,也就是說折騰了這一圈后,又得再損失40%才能發出電。這個模式的效率在純電動車的發電-輸電-充電-驅動模式面前簡直可笑。目前電驅領域最有發言權的人物之一,特斯拉的老大Elon Musk在被采訪問道燃料電池車的問題時,也表示這種模式“非常蠢”(extremely silly)。

而且效率也不是燃料電池所面臨的惟一問題。大家都知道氫氣是高度易燃易爆的,而且本身密度很低,所以需要安全可靠的高壓容器來儲存。你可能不知道的是,氫氣還有一個特性是和一般金屬接觸時會使之脆化,稱為“氫脆”。這要求氫氣的儲運要由特殊的有機材料或者合金材料制成的容器進行。盡管現在這類容器在安全性和成本控制上已經有了很大進步,但和只需要密封和防高溫的油箱或者鋰電池相比,一個承壓5000psi還要防氫脆的容器幾乎肯定會貴出很多。

這樣的前提下,豐田免費共享那5000多項專利的舉動,更像是吸引別家一起入坑,好形成這個產業既成事實,讓他們有機會靠賣車收回多年來研發那些專利的成本。

燃料電池其實并不是什么新東西了。氫氧結合發電的設計早在19世紀就已經出現,現代意義上的質子交換膜燃料電池也是上世紀五六十年代就開始有了。目前燃料電池形成優勢的領域只有三個:一是航天,因為燃料電池和光伏發電或者同位素熱電機相比算是比較高效的發電方式,而且能順便生產水;二是軍事領域,因為燃料電池在潛艇的絕氣推進系統(AIP)方面的對手是效率更低而且有大量機械部件的斯特林熱氣機;三是作為輸電網絡無法達到之處的發電方法。而現在豐田卻要在城市中大搞充氫站建設,以燃料電池之短搏純電驅之長,真是咄咄怪事。

奇怪的是,豐田作為汽車界的大腕,內部顯然不會所有人都不懂這么簡單的道理??紤]目前豐田的種種選擇性宣傳,更貼近事實的解釋可能是他們自己是明白的,但卻希望大家最好不明白。于是他們就一遍又一遍地強調油進水出,強調燃料電池車可以快速加滿氫氣燃料。

順便說一下,在我看來目前燃料電池車惟一真正的優勢是可以像加油那樣在短時間(約五分鐘)加滿。
太好了!不對……油也能。
所以,如果說今年一個游俠讓大家看到了搞理工的怎么糊弄VC,而豐田的種種做法,則向我們展現了搞理工的是如何糊弄普通大眾的。不知道你信了沒有,反正冷談我是不信。

