
美國專利局近日公布了蘋果申請的燃料電池專利,這項專利將可能用在未來的MacBook上,并可讓MacBook在不使用外接電源的狀態下使用長達一星期。
根據美國專利局文件顯示,在今年三月份,蘋果遞交了燃料電池專利申請,該專利是利用氫燃料產生電能,以改變傳統電子設備使用的鋰電池體積大續航短的問題,但目前蘋果在氫燃料供電方案上仍然存在技術壁壘,包括供電系統和設備的功能連接方式都不太成熟。

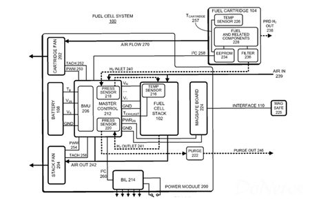
此前,英國一家智能能源公司宣布,已經開發了一款氫燃料電池,可以給iPhone6進行充電,續航時間長達一周。隨后,美國專利局就收到了蘋果關于燃料電池的專利申請,蘋果在專利文件中表示該專利將運用在“可攜式電腦裝置”上,并且在圖示中標注了蘋果在MacBook上使用的電源接頭專利MagSafe,這意味著未來的MacBook會使用燃料電池的可能性。
根據蘋果的專利說明文件,這個燃料電池的專利并非單純的燃料電池,而是以混合電池的方式,讓使用者在連接外部電源時仍然使用傳統的鋰聚合物電池,只有在未接電源使用時,才會以燃料電池供電,這種方式類似目前的油電混合動力車,即讓兩種電池互相搭配使用,藉此獲得更持久的電池續航力。
燃料電池顧名思義必須要有“燃料”才能夠使用,也就是說未來的MacBook或將改回可更換電池設計,或是讓使用者可以將燃料匣取下,添加燃料后再裝回MacBook。

